
Preparing heavy engineering solutions...
Golden Heavy Engineering Company manufactures complete machinery systems for soap, detergent, edible oil, fertilizer, sugar and custom fabrication requirements.
Physical refining machinery built for dependable processing and integrated plant flow.
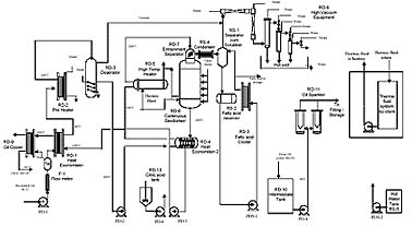
Physical refining is used to remove free fatty acids and odoriferous impurities by heating the oil under high vacuum with sparging steam. It is a process-focused operation that directly influences deodorization quality, FFA reduction, product stability and the economics of the refinery section.
Because this stage depends on controlled temperature, vacuum integrity and vapour handling, the machinery has to be designed with strong attention to heat recovery, process cleanliness and dependable operation over continuous production schedules.In physical refining, the goal is to distill off volatile and low-boiling impurities while preserving the desired oil quality. That means the section must support efficient contact between steam and oil under the right thermal and vacuum conditions so that free fatty acid removal is effective without unnecessary product loss.
The original product direction also emphasized heat recovery and efficient deodorization duty. These factors matter because they influence not only energy performance, but also how smoothly the plant runs when capacity increases or the feed material varies over time.
Physical refining equipment should be matched to oil type, FFA level, target product quality, utility condition and the way the deodorization section interfaces with earlier refining stages. A process-first review makes it easier to define equipment that supports both quality and operating economy.
Golden Heavy can support requirement analysis, section planning and execution-stage coordination so the physical refining block integrates well with bleaching, filtration and the wider refinery line.
Yes. Golden Heavy supports both new line planning and expansion-stage requirements, depending on process stage, output target and site conditions.
The most useful inputs are product category, required capacity, location, utilities, current plant status and whether the requirement is new, expansion-based or replacement-driven.
The scope can extend beyond machinery supply into fabrication discussion, erection coordination and commissioning-stage support where the project requires it.
Speak directly with our engineering team.